| Author |
Topic  |
|
|
federico78
Junior Member
 
75 Posts |
Posted - 27 Jun 2002 : 16:14:17
|
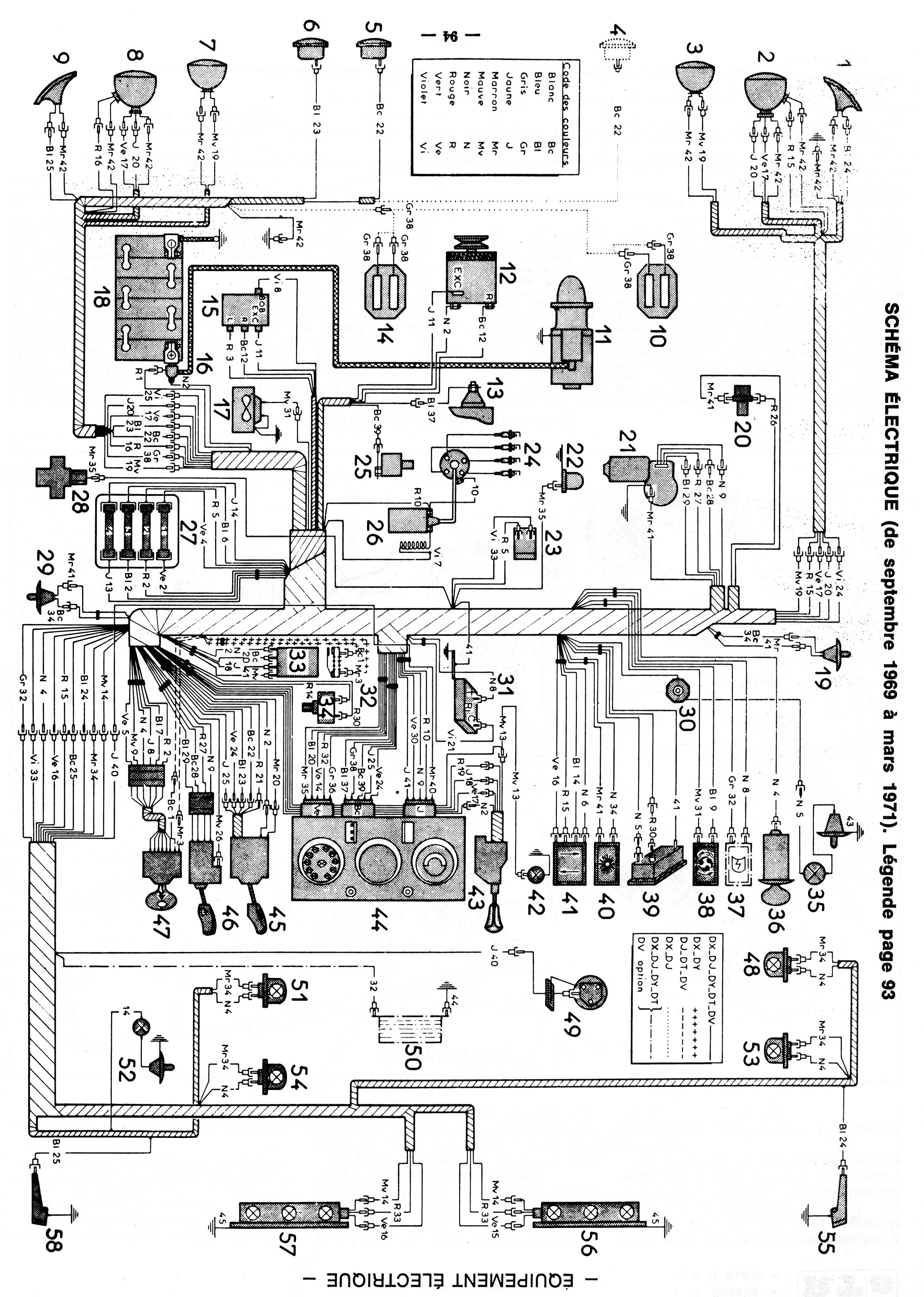
Ciao a tutti c'e qualcuno che per caso ha lo schema elettrico della ID del 1969.Infatti ho dovuto staccare i fili del devio per cambiare il blocchetto d'accensione e adesso (li devo aver rimessi male ) non funzionano più le frecce. Mi potete aiutare anche con qualche consiglio per individuare i fili giusti? Grazie ciao Federico
|
|
|
Martini
Senior Member
   
730 Posts |
Posted - 27 Jun 2002 : 17:39:25
|
quote:
Ciao a tutti c'e qualcuno che per caso ha lo schema elettrico della ID del 1969.
E' necessario sapere il modello: cruscotto con strumenti circolari o con tachimetro orizzontale?
|
 |
|
|
federico78
Junior Member
 
75 Posts |
Posted - 27 Jun 2002 : 18:27:35
|
con strumenti circolari
|
 |
|
|
Martini
Senior Member
   
730 Posts |
Posted - 27 Jun 2002 : 18:49:08
|
Ok, te lo invio via e-mail domani mattina (schema+legenda). Hai problemi a leggere un file .jpg?
|
 |
|
|
federico78
Junior Member
 
75 Posts |
Posted - 27 Jun 2002 : 19:01:26
|
no,non ci sono problemi
|
 |
|
|
Admin
Forum Admin
    
1662 Posts |
Posted - 01 Jul 2002 : 16:41:54
|
Dal momento che lo schema per essere leggibile è risultato di dimensioni notevoli, per evitare email dinosauriche che mettono in crisi le bollette telefoniche Martini ha deciso di mettere in crisi me e farmelo caricare qui. È a disposizione di chi lo voglia scaricare:
SCHEMA ELETTRICO 1969-1971(~900Kb)
LEGENDA SCHEMA ELETTRICO (~380kb)
Sperando di far cosa gradita Marco/Admin
|
 |
|
|
Guido
Senior Member
   
327 Posts |
Posted - 02 Jul 2002 : 07:04:04
|
... sempre sulle frecce, e del 1969, sapete dirmi perchè quando "freccio" a destra, la spia sul cruscotto s'accende 2 o 3 volte e poi rimane spenta, mentre all'esterno funziona tutto regolarmente?
Prima dell' "illuminazione" sappiate che:
le lampadine sono tutte uguali(= lo stesso assorbimento), a sinistra funziona tutto regolarmente; ho già spruzzato disossidante nel interruttore frecce; l'impianto elettrico è originale... e qui l'unico dubbio che ho è che la resistenza del circuito sia differente tra destra e sinistra. Buona giornata
|
 |
|
|
Stefano
Average Member
  
242 Posts |
Posted - 03 Jul 2002 : 17:40:45
|
Si tratta sicuramente di un problema di collegamenti elettrci tra devio-luci, temporizzatore e cruscotto. Per fare una prova collega il filo che porta tensione alla spia direttamente al filo degli indicatori di direzione e guarda come funge. Lucida, come se si trattasse dell'argenteria, tutti i connettori, specialmente quelli femmina a banana.
Stefano |
 |
|
| |
Topic  |
|